9.1. Действие электрического тока на человекаКотлы / Дачные бани и печи. Принципы конструирования / 9. Электротехнический модуль / 9.1. Действие электрического тока на человекаСтраница 2
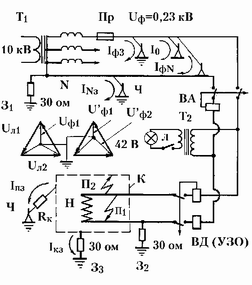
Рис. 219. Схема сети трёхфазного тока с заземлённой нейтралью и с системами защиты: Т1 -
трансформатор понижающий с линейного напряжения ил=10 кВ до линейного напряжения ил=0,4
кВ (до фазового напряжения Иф=0,23 кВ); Пр - плавкий предохранитель (или автоматический выключатель); N - нулевой провод (нейтраль); З1 -
первичное заземление нулевого рабочего провода воздушной линии электропередачи (заземление нейтрали трансформатора) с нормируемым сопротивлением растекания не более 30 ом; З2 - повторное заземление нулевого провода с нормируемым сопротивлением растекания не более 30 ом; З2 - заземление корпуса электроприбора с сопротивлением растекания 30 ом; К -корпус электроприбора, например, нагревателя; Н - электронагреватель (ТЭН); Ч -тело человека, прикасающегося к элементу электросети; 1ф3 - ток касания с фазового провода на землю через тело человека, стоящего на заземлённой площадке или на земле; 1о - ток утечки с фазового провода через тело человека, находящегося на изолированной площадке (1о=0); 1фы - ток касания с фазового провода на нулевой провод через тело человека, стоящего на занулённой площадке; Гкз - ток касания с нулевого провода на землю (отличен от нуля лишь при наличии напряжения на нулевом проводе, что бывает при неравномерной нагрузке фаз); ил1,
ил2, илз - замкнутая векторная диаграмма линейных напряжений; 1Гф1, 1Гф2 - уменьшение фазового напряжения и'ф1
за счёт увеличения фазовых напряжений 1Гф2 и И'фз; ВА - выключатель автоматический («автомат»), отключающий цепь при слишком больших токах нагрузки; ВД - выключатель дифференциальный автоматический (устройство защитного отключения УЗО, устанавливаемое не до повторного заземления З2, как на этом рисунке, а именно после!), отключающий цепь при слишком большой разнице токов в прямом и обратном проводе; Т2 - трансформатор разделительный , в частности, понижающий; П1 -
пробой «фазы на нуль»; П2 - пробой «фазы на корпус»; 1ш - ток утечки с корпуса прибора на землю при касании человеком корпуса «пробитого» электроприбора; 1Кз - ток заземления (ток с корпуса электроприбора на землю при пробое П2); Л - электролампа освещения.
Активное электрическое сопротивление тела (включая два кожных слоя и внутреннюю ткань) при касании к оголённым проводникам диаметром 1 мм составляет при обычной сухой коже 0,5-1,0 Мгом, при мокрой коже 50-100 ком, при мокрой солёной (потной) коже 30-50 ком. Поэтому даже при повреждённой коже (царапины, порезы) постоянное напряжение 110 В считается безопасным. За счёт ёмкостной (реактивной) составляющей проводимости кожи сопротивление тела для переменного тока оказывается более низким. Поэтому безопасным напряжением переменного тока для сухих условий жилых помещений считают 42 В (при касаниях сразу к двум фазам или к фазе и нулю-земле) применительно к ручному инструменту, переносному и местному освещению. В помещениях с повышенной опасностью и особо опасных такое напряжение считается безопасным лишь для питания светильников местного стационарного освещения, расположенных на высоте не менее 2,5 м. Поэтому в особо опасных помещениях используется переменное напряжение 36 В, во взрывоопасных условиях 24 В, а при работе в замкнутых металлических ёмкостях (цистернах) - не более 12 В.